Концепция создания дополнительных геофизических модулей для контроля технологических параметров и решения геологических задач в процессе бурения
| Вид материала | Реферат |
- Название профиля, 52.42kb.
- Построение структурных сеток трёхмерных геологических сред произвольной топологии для, 27.27kb.
- Автоматика и телемеханика, 29.65kb.
- А. С. Шумилов г. Ярославль, фгуп нпц «Недра» Предлагаемая статья, 217.94kb.
- И газового каротажа в процессе бурения скважин, 114.47kb.
- Методика и технология создания информационно-аналитических систем мониторинга недропользования, 690.22kb.
- Методы электрометрии скважин, 335.56kb.
- Программа : Учебная программа имеет модульную структуру и состоит из: обязательных, 93.82kb.
- Учебном процессе программного обеспечения для решения экстремальных задач, 81.07kb.
- 1 Постановки экстремальных задач, 55.69kb.
3. Концепция создания дополнительных геофизических модулей для контроля технологических параметров и решения геологических задач в процессе бурения.
3.2.3.Модуль индукционного каротажа
Индукционный каротаж основан на изучении распределения электромагнитного поля в пространстве, окружающем зонд, в зависимости от удельной электропроводности горных пород. В отличие от других методов электрического каротажа, индукционный каротаж бесконтактный, т.е. посредством индукционного зонда измеряют проводимость горных пород, не посылая в них через электроды электрический ток. Таким образом, предоставляется возможность исследовать сухие скважины и скважины, заполненные промывочной жидкостью, приготовленные на нефтяной основе. Кроме того, индукционные зонды имеют лучшую разрешающую способность по мощности и больший радиус исследования изучаемой среды.
В сомом элементарном виде индукционный зонд (рис.3.19) состоит из двух катушек - генераторной и измерительной, укрепленных на изолированном немагнитном стержне на некотором расстоянии L друг от друга, называемом размером зонда. Генераторная катушка питается постоянным по величине переменным током высокой частоты (20-60 кГц.), создающим переменное магнитное поле - прямое и первичное. В результате в породах, окружающих зонд, индуцируются вихревые токи, токовые линии которых в однородной среде представляют собой окружности с центром по оси скважины. Вихревые токи создают, в свою очередь, вторичное переменное магнитное поле той же частоты.
а
-схема зонда, б-схема взаимного расположения узлов в скважинном приборе и сочетание элементарного тороидального кольца, 1-усилитель, 2-измерительная катушка, 3-тороидальное кольцо с направлением в нём токовых линий, 4-генераторная катушка, 5-генератор, к.ср. - значение кажущегося сопротивления в средней части пласта, к.опт-среднее значение кажущегося сопротивления в интервале пласта равном разности h-10 или h-OA.
Первичное и вторичное магнитные поля индуцируют в измерительной катушке ЭДС Еп. В индуцируемую ЭДС Еп входит как составляющая ЭДС Е1, созданная прямым полем генераторной катушки и не связанная с электрическими свойствами горных пород. Поэтому в цепь приёмной катушки с помощью дополнительной компенсационной катушки вводят компенсационную ЭДС Ек, равную Е1 и противоположную ей по фазе. Полезная часть сигнала, т.е. ЭДС Е2 , индуцируется вторичным магнитным полем, подаётся на усилитель, преобразуется, и передаётся на поверхность. Е2 является активной составляющей ЭДС, индуцируемой вторичным магнитным полем, и приблизительно пропорциональна электропроводности окружающей среды. В результате в процессе перемещения зонда регистрируется диаграмма изменения электропроводности среды по разрезу скважины. Точка записи зонда - середина расстояния между центрами генераторной и приёмной катушек. Единицей измерения электропроводности σ пород является величина, обратная Ом*м, -сименс на метр (См/м).На практике используют мСм/м.
Рассмотрим связь между величиной измеряемого сигнала и удельной электропроводностью среды σп, предпологая её однородной. Для этого разобьём системой цилиндров все увеличивающихся радиусов и плоскостями, перпендикулярными к оси зонда, все пространство на ряд элементарных тороидальных колец, центры которых располагаются на оси зонда, и рассмотрим элементарное кольцо радиусом r с расстоянием от центра кольца до средней точки зонда, равным z (рис.3.19). Переменное магнитное поле, создаваемое генераторной катушкой, индуцирует в элементарном тороидальном кольце ЭДС, под действием которой по кольцу будут циркулировать переменные токи, создающие в нём вторичное магнитное поле.
Вторичное магнитное поле элементарного кольца, в свою очередь, индуцирует в измерительной катушке ЭДС

Здесь σn-электропроводность среды;

- коэффициент, называемый пространственным ( геометрическим ) фактором элементарного кольца, где Кг и Ки – расстояния от элементарного кольца до центров генераторной и измерительной катушек, L – размер зонда;

-коэффициент зонда, зависящий от параметров установки, где f – частота тока, питающего генераторную катушку; Iо – амплитуда силы тока; μ – магнитная проницаемость изучаемой среды – в случае однородной немагнитной среды μ = I; Sи и Sг – площади витков измерительной и генераторной катушек; nи и nг – количество витков этих катушек.
Суммарная ЭДС в измерительной катушке составляет сумму единичных сигналов от элементарных колец, на которые разбивается всё пространство:

где Ео - амплитудное значение индуцируемой ЭДС, которое замеряется, Ео=Кинд*σ*Σ*Σg. Знак минус свидетельствует о том, что индуцируемая в измерительной катушке ЭДС находится в противофазе с питающим генераторную катушку током и является по отношению к нему активной составляющей. Существует строгое доказательство, на основании которого суммарный геометрический фактор однородной изотропной среды
,Откуда,

Практически при индукционном каротаже измеряют величину Еинд, пропорциональную амплитудному значению ЭДС Ео и

При изучении неоднородных сред определяют кажущуюся удельную электропроводность σк, т.е. электропроводность такой фиктивной однородной среды, в которой при определённых заданных параметрах зонда создаётся активная составляющая ЭДС, равная ЭДС, измеряемой тем же зондом при исследовании в данной неоднородной среде:

Где σк ≠ σп вследствие искажающего влияния скважины, зоны проникновения, вмещающих пород и других факторов. Чем больше неоднородность среды, тем больше отличается σк от σп.
В соответствии с приближенной теорией для двухкатушечного индукционного зонда все среды включены в цепь кольцевых токов параллельно и регистрируемая ЭДС Еи представляет собой сумму сигналов, приходящих от каждого параллельно включенного участка среды отдельно. В этом случае

Где σр, σзп, σп, σвм – удельные электропроводности раствора, зоны проникновения, неизменной части пласта и вмещающих пород соответственно; Gр, Gзп, Gп, Gвм – геометрические факторы скважины, зоны проникновения, неизменной части пласта и вмещающих пород.
В зависимости от соотношения величин G и σ каждой зоны регистрируемая кажущаяся электропроводность σк будет отличаться от истинной электропроводности породы. С целью получения значений σк, более точно отражающих σп, в цепь двух основных катушек зонда подключают несколько дополнительных катушек – фокусирующих, которые могут быть подключены как в генераторную, так и в приёмную цепи. Число их в зависимости от типа применяемого зонда колеблется от 1 до 4. Зонд индукционного метода обычно обозначают шифром: первая цифра соответствует числу катушек, буква Ф означает, что зонд с фокусирующими катушками; далее обозначается в метрах длина зонда L.
Фокусирующие катушки, введеные в схему индукционного зонда, создают сигналы соответствующих знаков, ослабляя до минимума влияние скважины и зоны проникновения фильтрата глинистого раствора в пласт на измеряемую величину σк.
В настоящее время используется несколько типов аппаратуры низкочастотного индукционного каротажа: ЭЗМ, ПИК – 1М, используемых электронных схем.
Кривые σк индукционного каротажа против пластов ограниченной мощности симметричны относительно середины пласта (рис.3.20) . Границы пласта определяют по середине аномалии, где её ширина соответствует истинной мощности пласта h при h ≥ 4 м. Если h < 4 м, то ширина аномалии дает фиктивную мощность hф < h.

Рис.3.20
Шкала регистрируемой диаграммы представлена обычно в двух масштабах – кажущейся электропроводности σк и кажущегося сопротивления ρк. Кривая кажущейся электропроводности имеет линейную шкалу, а кажущегося сопротивления – гиперболическую. Поэтому диаграмма позволяет хорошо расчленить разрез в области относительно низких сопротивлений (повышенных электропроводностей).
За отсчитываемые значения σк (ρк) принимают экстремальные значения против пласта. Они близки к удельной электропроводности пласта и могут быть использованы вместо неё в пластах достаточной мощности при наличии скважины с пресным глинистым раствором (ρр > 1,5 Ом* м), отсутствии проникновения в пласт или наличии неглубокого повышающего проникновения. В остальных случаях при определении σп в исходные данные необходимо вносить соответствующие поправки на влияние скважины, ограниченную мощность пласта, явление скин-эффекта и наличие зоны проникновения фильтрата глинистого раствора (Явление скин-эффекта связано с взаимодействием вихревых токов в породах и выражается в нарушении прямой пропорциональности между регистрируемым активным сигналом и электропроводностью среды при её высокой проводимости (σп > 300 мСм/м.). Для этих целей используют специальные палетки.
Индукционные зонды среднего размера (0,75-1 м.) имеют радиус исследования, почти в 4 раза превышающий радиус обычных зондов каротажа КС, что позволяет более точно определять истинное сопротивление пород, обычно в диапазоне до 50 Ом*м.
3.2.4.Электромагнитный каротаж в процессе бурения скважин.
3.2.4.1. Физико-математический анализ электромагнитного каротажа.
При бурении нефтяных или газовых скважин требуется оперативная геофизическая информация о геологических свойствах разреза для оптимизации ТСС, особенно горизонтальных, с целью вскрытия наиболее продуктивных нефтяных и газовых пластов.
При каротаже в процессе бурения предпочитают источники поля электрического типа, естественным образом вписывающихся в конструкцию КНБК.
Для определения электрофизических параметров разбуриваемых пластов разработан метод, основанный на использовании конструктивных элементов ЗТС в качестве электродов-зондов ЭМК. На рис.3.21 изображён приборный контейнер в зоне разделителя бурильных труб: 1 и 2 –бурильные трубы, 3 – металлический кронштейн, 4-диэлектричес-кая вставка-разделитель, 5-диэлектрический корпус, 6-стенки скважины, 7-направленние движения бурового раствора.
В
процессе каротажа измеряются комплексные напряжения U1(ω1) и U2(ω2) с частотами ω1 и ω2, приложенные к электрическому разделителю и комплексные токи I1(ω1, ω2) и I2(ω1, ω2) , протекающие в измерительной цепи между электрическим разделителем и корпусной точкой прибора, металлическим кронштейном приборного контейнера и корпусной точкой прибора. Об электрофизических параметрах разбуриваемого пласта судят по комплексным проводимостям, характеризующим разбуриваемый пласт и буровой раствор внутри бурильной трубы в зоне расположения приборного контейнера ЗТС. Калибровка измерительной системы сводится к измерению токов I1, I2 и напряжений U1,U2 при заданных тестовых воздействиях на входе системы.
Принцип действия ЭМК изображён на схеме замещения модуля (рис.3.22), где 1 и 2 – бурильные трубы, электрически изолированные друг от друга электрическим разделителем, 3- металлический кронштейн, д.т.1 и д.т.2- датчики тока; Y1 и Y2 –комплексные проводимости между бурильными трубами 2,1 и кронштейном 3; Y3 – комплексная проводимость между трубами 1 и 2, обусловленная электрофизическими параметрами разбуриваемого пласта и бурового раствора; Y10, Y20, Y30 – комплексные проводимости, обусловленные паразитными емкостными и гальваническими связями между электродами.

Рис.3.22.
Система функционирует следующим образом.
Переменное двухчастотное электрическое поле возбуждается в зоне контроля напряжениями U1(ω1) и U2(ω2), приложенными к электрическому разделителю, т. е. между бурильными трубами 2 и 1 и корпусной точкой прибора(┴).
Сигналы реакции контролируемой среды определяются комплексными токами, измеряемыми датчиками тока 1 и 2. Измеряются следующие величины:

г
де U1, U2 и I1, I2- истинные напряжения и токи в измерительной цепи; Uu1, Uu2, Iu1, Iu2-измеренные напряжения и токи; К1(ω1), К2(ω2), К3(ω1), К5(ω2), К6(ω2), К(ω1)- комплексные коэффициенты передачи измеренных тока и напряжения. По измеренным токам и напряжениям определяют комплексные проводимости Yu1, Yu2,Yu3, связанные с их истинными значениями соотношениямиИз измеренных комплексных проводимостей Yu1, Yu2,Yu3 выделяют информативные составляющие Y1, Y2,Y3, проводится калибровка измерительной системы. Прибор отключается от электродов 1,2 и 3, к соответствующим зажимам подключается калиброванная нагрузка: Y3k1, Y1k1, Y2k1- между зажимами 1-2, 1-3, 2-3(см.рис.2), затем-Y3k1, Y1k1, Y2k1. При этих калиброванных нагрузках измеряются комплексные токи I1, I2 и напряжения U1,U2, затем определяются комплексные проводимости
Аналогично определяют проводимости Yu3k1(ω1), Yu1k2(ω1), Yu2k2(ω2), Yu2k2(ω2) при калиброванной нагрузке Y3k2,Y3k2, Y2k2. По результатам калибровки определяют неинформативные составляющие Y10, Y20, Y30 и комплексные коэффициенты передачи К14(ω1), К13(ω1), К25(ω2), К26(ω2).Информативные составляющие комплексных проводимостей определяют по результатам измерения и калибровки.

Полученные комплексные проводимости характеризуют электрофизические параметры разбуриваемого пласта горных пород и бурового раствора.
Модуль ЭМК выполняет контрольно-измерительные операции в процессе бурения.
- Возбуждение переменного двухчастотного электрического поля в зоне контроля с использованием конструкции электрического разделителя и приборного контейнера ЗТС в качестве электродов-зондов.
- Измерение комплексных напряжений U1(ω1) и U2(ω2), приложенных к разделителю, и комплексных токов I1, I2, протекающих в измерительной цепи между разделителем и корпусной точкой прибора, металлическим кронштейном и корпусной точкой прибора.
- Определение комплексных проводимостей, характеризующих разбуриваемые пласты и буровой раствор внутри бурильной трубы в зоне расположения приборного контейнера.
- Калибровка измерительной системы каротажа, сводящаяся к измерению токов I1, I2 и напряжений U1(ω1) и U2(ω2) при заданных тестовых воздействиях на входе системы.
- О
пределение скорректированных комплексных проводимостей, характеризующих электрофизические параметры разбуриваемого пласта и бурового раствора внутри бурильной трубы с учётом помех паразитных проводимостей и приборных погрешностей системы каротажа.
- Определение изменений электрофизических параметров разбуриваемого пласта в зоне расположения КНБК по отношению к скорректированным комплексным проводимостям, характеризующим пласт и буровой раствор.
- Выбор рабочих частот ω1 и ω2 зондирующего электрического поля в соответствии с требуемой радиальной дальностью контроля электрофизических свойств околоскважинного пространства.
3.2.4.2.Функциональная схема модуля электромагнитного каротажа.
Функциональная схема модуля ЭМК изображена на рис.3.24: 1, 2, 3 –электронные ключи, 4 –первый датчик тока (д.т.1) , 5 – второй датчик тока (д.т.2), 6 – первый преобразователь напряжения , 7 – второй преобразователь напряжения, 8 – порт управления коммутацией
(ПУК) , 9 - двухканальный цифро-аналоговый преобразователь (ЦАП), 10 – цифровой сигнальный процессор, 11 – многоканальный аналого-цифровой преобразователь (АЦП),
12 – устройство ввода-вывода (УВВ), 13 – память команд, 14 – память хранения результатов измерений.
Модуль работает следующим образом. Сигнал синхронизации поступает с передатчика
электромагнитного канала связи ЗТС на УВВ процессора, через ПУК сигналы подаются на электронные ключи 1, 2 и 3. Ключ 1 размыкается, отключая выходную цепь передатчика ЗТС от электрического разделителя, ключ 2 размыкается, преобразователь напряжения 7 расшунтируется и с него на разделитель подается зондирующий сигнал – напряжение U2(ω2). Ключ 3 замыкается, подключая преобразователь напряжения 7 к измерительной цепи. С преобразователей напряжений 7 и 6 через многоканальный АЦП 11 сигналы поступают в процессор 10, где они измеряются и обрабатываются. После замыкания ключа 3 и подачи зондирующего сигнала на электрический разделитель через датчики тока 4 и 5 (д.т.1 и д.т.2) протекают токи, замыкающиеся по следующим контурам.
Два токовых контура с преобразователем напряжения 6 – U1(ω1). Для датчика тока 4:
корпусная точка прибора (КТП)→ датчик 4 → ключ 3→блок 6→проводимости (Y1 – Y10) → КТП.
Для датчика тока 5: датчик 5 →ключ 3 →блок 6 → проводимости (Y3 – Y30) → блок 7 → датчик 5.
Во втором случае токами проводимости (Y1 – Y10) и (Y2 – Y20) пренебрегают из-за малых внутренних сопротивлений преобразователей.
Два токовых контура с преобразователем напряжения 7 – U2(ω2). Для датчика тока 4:
КТП → датчик 4 →датчик 5 →блок 7→ проводимости (Y2 – Y20) →КТП.
Для датчика тока 5: датчик 5 → ключ 3 → блок 6 → проводимости (Y3 – Y30) → , блок 7 → датчик 5.
Во втором случае током проводимости (Y1 – Y10) пренебрегают из-за малого внутреннего сопротивления преобразователя 6.
Преобразователи 6 и 7 выдают напряжения U1(ω1) и U2(ω2) с частотами ω1 и ω2, они работают одновременно в непрерывном режиме. Синусоидальные напряжения U1(ω1) и U2(ω2) формируются в цифровую форму в сигнальном процессоре 10 и через двухканальный ЦАП 9 подаются на блоки 6 и 7. Сигналы, пропорциональные токам с датчиков 4 и 5, после преобразования в многоканальном АЦП 11 в цифровой форме поступают в процессор 10. В нём фильтруются и измеряются токи I1, I2 с частотами ω1 и ω2. С преобразователей напряжения 6 и 7 напряжения U1(ω1) и U2(ω2) через АЦП 11 подаются в процессор 10, где измеряются и обрабатываются. Через УВВ 12 они поступают в передающее устройство ЗТС. В памяти команд 13 содержатся алгоритмы измерения и обработки сигналов. Память 14 хранит результаты, не передающиеся в наземную часть из-за ограниченной пропускной способности канала связи ЗТС.
Модуль ЭМК имеет преимущества с другими известными средствами каротажа в процессе бурения:
- Использование конструктивных элементов передающей части ЗТС в качестве электродов-зондов ЭМК.
- Одновременный каротаж разбуриваемого пласта и бурового раствора на двух рабочих частотах зондирующего электрического поля по двум параметрам: диэлектрической проницаемости среды и удельной электрической проводимости, что повышает надёжность и информативность каротажа.
- Выделение наиболее информативных составляющих измеряемых сигналов электрофизических параметров околоскважинного пространства и бурового раствора.
- Обработка информации бортовым компьютером ЗТС в реальном масштабе времени и передача в наземную часть ЗТС по беспроводному ЭМКС.
- Совместная работа системы каротажа с электромагнитным каналом связи в режиме разделения по времени.
- Простота изготовления модуля ЭМК на современной элементарной базе и микропроцессорной технике.
Модуль ЭМК изготовлен на двух платах, на одной размещена аналоговая часть, на другой - цифровая. Аналоговая часть геофизического модуля ЭМК состоит из усилителей мощности ортогональных сигналов возбуждения; нормирующих усилителей тока, выполненных на резисторах, конденсаторах и трансформаторах тока; мультиплексора измеряемых сигналов; коммутационных транзисторов; вспомогательных транзисторов; генератора управляющих напряжений; фазового выпрямителя.
3.2.4.3.Структура модуля электромагнитного каротажа.
Блок обработки цифровой информации модуля ЭМК изготовлен на основе шестнадцатиразрядного сигнального процессора типа ТМS320C50 (с фиксированной точкой). Производительность процессора 30 МIPS (30 миллионов операций в 1 с.). Оперативная память программ 9 килослов (9 кслов) =18 кбайт. Оперативная память данных 1 кслов=2 кбайт. Энергозависимая память загрузки программ 64 кбайт.
Управляющая программа модуля – коммуникационный монитор проводит обмен данными с бортовым компьютером, чтение и загрузку (модификацию) всех типов памяти и систем, перепрограммирование процессора. Объём памяти, занимаемый управляющей программой 6 кбайт.

Программное обеспечение измерительного процесса формирует зондирующие сигналы в диапазоне частот от 1…5 до 100 кГц (с используемым типом АЦП). С другим типом АЦП возможно расширение диапазона рабочих частот модуля до 1 МГц. Выполняется многочастотный режим работы модуля на заданной сетке частот. Программа обеспечивает работу измерительного модуля: приём измерительных сигналов (оцифровку) – аналого-цифровое преобразование, первичную обработку сигналов – усреднение, фильтрацию, измерение комплексных сигналов (амплитуд и фаз), вычисление комплексных проводимостей, сжатие и передачу данных в центральный бортовой компьютер ЗТС. Объём памяти, занимаемый программой 8 кбайт. 3.2.4.4. Физическое моделирование работы модуля ЭМК.
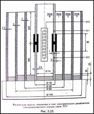
Физическая модель скважины (рис.3.25) разработан для исследования влияния околоскважинного пространства и бурового раствора как внутри трубы, так и между трубой и стенкой скважины, прохождение зон водонефтяного (ВНК) и газонефтяного (ГНК) контактов, продуктивного слоя, идентификации и дифференциации различных физических сред.
Концентрически расположенные области физической модели заполнены следующим образом: зона 0 – буровой раствор на водяной основе, зона 1 – буровой раствор, зона 2 – исследуемая среда.
Заведомое снижение чувствительности каротажа модели объясняется диэлектрической перегородкой между 1 и 2 зонами. Слой диэлектрика оказывает значительное экранирующее действие и снижает чувствительность к параметрам исследуемой среды в зоне 2. Моделирование проведено в частотном диапазоне 100Гц … 1 МГц, выбранном по опыту разработки компьютерного анализатора газонефтяных потоков с использованием электроёмкостной компьютерной томографии.
Диапазон измерения параметров ε и ρ газоводонефтяных смесей заведомо перекрывает диапазон измерения аналогичных параметров геофизических средств при каротаже. Для указанных смесей величины ε изменяются от 1 (газ) до 81..82 (вода); ρ – от 0,2…0,4 Ом*м (вода) до значений, соответствующих нефти и газу.
В экспериментальных исследованиях задействован разработанный модуль ЭМК со стандартными измерительными приборами – измерителями импедансов типа Е7-14,
Е7-12. Исследована частотная дисперсия ε и ρ различных физических сред.

Рис.3.26

Из годографов (рис.3.26) видна сильная частотная дисперсия реактивной составляющей проводимости ε и незначительная – активной составляющей ρ. Закономерность подтверждена результатами работы именно в диапазоне 100 Гц – 1 МГц. Такая частотная дисперсия позволяет идентифицировать и дифференцировать физические среды по годографам комплексных проводимостей.
На установке смоделировано прохождение модулем ЭМК водонефтяного контакта (рис.3.27), газонефтяного контакта (рис.3.28) и продуктивного пласта (рис.3.29). Результаты физического моделирования подтверждают правомерность и обоснованность технических решений, заложенных в разработанный геофизический модуль ЭМК.

Рис.3.29.
3.2.5.Электрический каротаж в процессе бурения скважин.
3.2.5.1.Физическое обоснование каротажа сопротивления.
При каротаже сопротивлений (КС) скважинный турбогенератор используется в качестве источника зондирующего сигнала большой мощности (500-800 Вт.), что существенно повышает помехоустойчивость измерений. Простота изготовления геофизического модуля КС в сочетании с в
ысокими энергетическими характеристиками зондирующего электрического поля позволила создать эффективный инструмент, способный надежно функционировать в самых сложных условиях бурения. Модуль КС успешно прошёл испытания при бурении горизонтальных скважин в различных регионах РФ.Скважинный турбогенератор снабжает электроэнергией электронные схемы, датчики и канал связи с поверхностью. Информация передаётся на частотах 1-10 Гц в зависимости от глубины скважины по беспроводному ЭМКС. Частоты определяют огибающую модулированного радиоимпульсного сигнала, используемого для кодирования передаваемых по каналу связи данных. Сигнал в зоне электрического разделителя ЗТС имеет более сложную частотно- временную структуру по сравнению с сигналом, принимаемым на поверхности, что обусловлено большим затуханием высокочастотных составляющих сигнала передатчика ЗТС. Электрический каротаж проводится в диапазоне частоты, его оценивают при подключении передатчика ЗТС к электрическому разделителю (рис.3.30). Скважинный турбогенератор (ТГ) подключается к электрическому разделителю через семисторный мост, формирующий фазомодулированный сигнал передатчика ЗТС. Частота выходного напряжения ТГ находится в диапазоне 50-200Гц в зависимости от режима бурения. На выходе семисторного моста формируются кодированные сигналы радиоимпульсов в виде однополярных полуволн гармонического напряжения ТГ. Длительность полуволн напряжения изменяется от 2,5 до 10 мс. В первом приближении в частотном спектре сосредоточено не менее 90% энергии сигнала, его ширина 100-400 Гц. Электрический каротаж проводится в диапазоне рабочих частот с ТГ в качестве первичного источника зондирующего сигнала.
В
лияние вариации частоты зондирующего сигнала модуля КС на точность измерения удельного электрического сопротивления разбуриваемой породы определяется частотной дисперсией электрических характеристик. Экспериментальные исследования показали, что в диапазоне частот 100Гц-1МГц имеет место сильнейшая частотная дисперсия диэлектрической проницаемости физических сред при незначительной дисперсии удельного сопротивления. В работе приведены результаты экспериментов по частотной дисперсии электрических характеристик в диапазоне частот от 100 Гц до микроволновой области. Исследовалась частотная зависимость диэлектрической проницаемости ε и удельной электрической проводимости σ для типичной суглинистой почвы со средним содержанием воды около 10% по массе (рис.3.31.).Н
а низких частотах диэлектрическая проницаемость почвы очень велика, что присуще большинству геологических материалов и не связано с влиянием измерительных электродов. Из графиков (рис.3.31, а и б) видно, что эквивалентная проводимость σ среды в области частот 100Гц -1МГц и эквивалентная проницаемости ε в диапазоне 10000000-1000000000 Гц практически не зависят от частоты. На частотах примерно до 1МГц эквивалентная проводимость постоянна, т.е. проводимость на постоянном токе в основном определяет потери в материале. Таким образом, разработанная схема электрического каротажа КС вполне обоснована и позволяет получить достоверную геофизическую информацию.3.2.5.2.Функциональная схема модуля КС.
Известные методы электрического каротажа скважин имеют ряд недостатков и ограничений. Традиционный метод электрического каротажа выполняется спуском на геофизическом кабеле каротажных зондов с последующим измерением разности потенциалов. Измерения требуют прерывания процесса бурения и освобождения скважины от колонны бурильных труб с долотом. Данным методом достаточно сложно проводить геофизические исследования (ГИС) в процессе бурения.
Отличительной особенностью разработанного геофизического модуля КС является простота реализации, высокая надёжность в эксплуатации и повышенная помехозащищённость, обеспеченная значительной мощностью зондирующего сигнала 100Вт и более.
В разработанном модуле (рис.3.30) в качестве источника зондирующего электрического поля используется автономный излучатель ЗТС с электромагнитным каналом связи, измерительными электродами являются две части бурильной колонны, изолированные электрическим разделителем телесистемы. В процессе бурения геофизическая информация постоянно измеряется и передаётся на поверхность по электромагнитному каналу связи. Долото 5, расположенное внизу измерительного электрода 3, обеспечивает фиксацию изменения удельного сопротивления вскрываемых в данный момент времени горных пород. Поэтому фактический диаметр скважины и фильтрат бурового раствора практически не влияет на результаты измерений.
Разработанный и изготовленный модуль КС встроен в аппаратную часть забойной телеметрической системы с электромагнитным каналом связи и прошёл промысловые испытание.
3.2.5.3. Скважинные испытания модуля КС в процессе бурения.
Макетный образец модуля КС успешно испытан при бурении скважин №5271 и 5410 Уренгойского ГКМ.

Рис.3.32
На рис.3.32 показана диаграмма кажущегося сопротивления, полученная в процессе бурения скважины №5410 Уренгойского ГКМ. Электрический каротаж проведён в интервале глубин по стволу скважины 2920-3115м., механическая скорость - 6,5 м/ч, время бурения -29,6 ч. Показатели свойств бурового раствора: показатель фильтрации – 1,6 см3/., вязкость -70 сек., плотность – 1200кг/м3. Компоновка низа бурильной колонны: долото 215,9 МС-ГНУ, забойный двигатель-отклонитель Д-195, телесистема, бурильные трубы ТБПВ127Х9. Кривая сопротивления (кривая 1) выделяет границу глинистой кровли и нефтенасыщенного пласта высокого сопротивления БУ9. При корреляции разреза по кривой гамма-каротажа (кривая 2) кровля продуктивного пласта БУ9 отбивается на глубине 2706 м. по вертикали, что соответствует данным электрического каротажа с телесистемы. С глубины 2722м. пласт БУ9 сложен водонасыщенным песчаником, что подтверждается кривой 1, показывающей снижение удельного сопротивления в нижней части пласта БУ9.На рис.3.33 изображена диаграмма электрического каротажа скважины №5271 в сравнении со стандартной кривой КС. Сравнительный анализ данных, полученных модулей КС (кривая 2) и стандартной аппаратурой каротажа (кривая 1) , показывает хорошую корреляцию, работоспособность и эффективность модуля КС.
