От лат evaporo испаряю и греч grapho пишу), метод получения изображений объектов в их собственном (обычно ик) тепловом излучении. Предложен нем
| Вид материала | Документы |
- Реферат по русскому языку на тему: «Типы словарей», 284.65kb.
- Метод распознавания изображений гистологических препаратов в задачах медицинской диагностики, 31.25kb.
- Конспект лекций для 16-и часового курса начертальная геометрия издание 2-ое, 578.52kb.
- Обработка и передача изображений, 243.48kb.
- Социоло́гия (от лат socius общественный; др греч. λόγος мысль, причина) наука о закономерностях, 85.75kb.
- Isbn 5-7262-0634 нейроинформатика 2006, 165.42kb.
- М. В. Лычагин Зав кафедрой д э. н., профессор, 986.65kb.
- Предложен метод неразрушающего акустического контроля многофазных макрооднородных композитных, 14.58kb.
- От греч autos -сам, bios жизнь, grapho пишу, лит прозаический жанр; как правило, последовательное, 2051.5kb.
- М. В. Корытова научный руководитель Р. Т. Файзуллин, д т. н., профессор Омский государственный, 26.14kb.
• Ф и к с В. Б., Ионная проводимость в металлах и полупроводниках, М., 1969.
ЭЛЕКТРОННЫЙ ЗАХВАТ, процесс, при к-ром ядро спонтанно захватывает эл-н с одной из внутр. оболочек атома (К, L и т. д.) и одновременно испускает электронное нейтрино. При этом заряд ядра (ат. номер) Z уменьшается на 1, а массовое число А остаётся неизменным:
AZX+e-AZ-1Y+~e. Э. з. также, как и др. виды бета-распада, обусловлен слабыми взаимодействиями. Поэтому вероятности в ед. времени Э. з. (соответственно периоды полураспада) по порядку величины такие же, как и при +- и --распадах.
Образовавшуюся вакансию в электронной оболочке атома заполняют эл-ны др. оболочек, в результате чего испускается один или неск. квантов характеристич. рентг. излучения (или соответствующий оже-электрон). Э. з. возможен, если масса (или полная энергия) ядра X превышает массу атома У на величину, большую энергии связи в атоме X захватываемого эл-на. Если превышение больше 2mc2=1,02 МэВ (то — масса покоя эл-на), то с Э. з. начинает конкурировать позитронный +-распад. Э. з. свойственен нейтронодефицитным ядрам, более лёгким, Чем стабильные (с тем же Z) или -стабильные. Э. з. был предсказан япон. физиками X. Юкавой и С. Сакатой в 1936 и обнаружен в 1938 амер. физиком Л. Альваресом.
• См. лит. при ст. Радиоактивность.
ЭЛЕКТРОННЫЙ ИЗМЕРИТЕЛЬНЫЙ ПРИБОР, прибор, измерит. цепи к-рого содержат электронные (полупроводниковые или ламповые) элементы; используется для измерений практически всех электрич. величин, а также неэлектрич. величин, предварительно преобразованных в электрические. Обладает высокой чувствительностью, широким частотным диапазоном, даёт возможность автоматизировать измерит. процесс.
Различают аналоговые и ц и ф р о в ы е Э. и. п. (см. Цифровой электроизмерительный прибор). Большинство аналоговых Э. и. п. представляет собой сочетание электронной измерит. цепи, осуществляющей усиление и преобразование измеряемой величины, с измерит. механизмом (обычно магнитоэлектрич. системы) либо с электронно-лучевой трубкой. Осн. данные о Э. и. п. см. в статьях Амперметр, Вольтметр, Выпрямительный электроизмерительный прибор, Мост измерительный, Омметр, Фазометр, Осциллограф электронно-лучевой и др.
Для совр. Э. и. п. характерны: расширение диапазонов измерений, интенсивное развитие цифровых Э. и. п., уменьшение габаритов и веса в результате применения микромодулей и интегральных схем, сращивание с вычислит. техникой, использование схемных методов повышения точности (автоматич. коррекция погрешностей, использование статистич. методов выделения полезного сигнала на фоне помех и др.), автоматизация измерит. процесса (самонастраивающиеся
3. и. п.). Технич. требования к Э. и. п. стандартизованы в ГОСТе 22261—76.
• Мирский Г. Я., Радиоэлектронные измерения, 3 изд., М., 1975; Полулях К. С., Электронные измерительные приборы, М., 1966; Осипов К. Д., Пасынков В. В., Справочник по радиоизмерительным приборам, ч. 1 — Приборы для измерения тока, напряжения, мощности и параметров элементов схем, М., 1959;
ч. 2 — Приборы для измерения частоты и измерительные генераторы, М., 1960; ч. 3 — Приборы для измерения формы колебаний, М., 1959; ч. 4 — Специальные измерительные приборы и источники питания, М., 1959.
В. П. Кузнецов.
ЭЛЕКТРОННЫЙ МИКРОСКОП, прибор для наблюдения и фотографирования многократно (до 106 раз) увеличенного изображения объектов, в к-ром вместо световых лучей используются пучки эл-нов, ускоренных до больших энергий (30—100 кэВ и более) в условиях глубокого вакуума. Физ. основы электронно-оптич. приборов были заложены почти за сто лет до появления Э. м. ирл. матем. У. Р. Гамильтоном, установившим существование аналогии между прохождением световых лучей в оптически неоднородных средах и траекториями ч-ц в силовых полях. Целесообразность создания Э. м. стала очевидной после выдвижения в 1924 гипотезы о волнах де Бройля, а технич. предпосылки были созданы нем. физиком X. Бушем, к-рый исследовал фокусирующие св—ва осесимметричных полей и разработал магн. электронную линзу (1926). В 1928 нем. учёные М. Кнолль и Э. Руска приступили к созданию первого магн. просвечивающего Э. м. (ПЭМ) и спустя три года получили изображение
886
объекта, сформированное пучками эл-нов. В дальнейшем (М. фон Арденне, Германия, 1938; В. К. Зворыкин, США, 1942) были построены первые растровые Э. м. (РЭМ), работающие по принципу сканирования (развёртывания), т. е. последовательного от точки к точке перемещения тонкого электронного пучка (зонда) по объекту. К сер. 1960-х гг. РЭМ достигли высокого технич. совершенства, и с этого времени началось их широкое применение в науч. исследованиях. ПЭМ обладают самой высокой разрешающей способностью (PC), превосходя по этому параметру световые микроскопы в неск. тысяч раз. Т. н. предел разрешения, характеризующий способность прибора отобразить раздельно мелкие, максимально близко расположенные детали объекта, у ПЭМ составляет 2—З Å. При благоприятных условиях можно сфотографировать отд. тяжёлые атомы. При фотографировании периодич. структур, напр. кристаллографических, удаётся реализовать разрешение менее 1 А. Столь высокие разрешения достигаются благодаря чрезвычайно малой длине волны эл-нов (см. Дифракция микрочастиц). Оптимальным диафрагмированием (см. Диафрагма в электронной и ионной оптике) удаётся снижать сферич. аберрацию объектива, ухудшающую PC Э. м. Эфф. методов коррекции аберраций в Э. м. (см. Электронная и ионная оптика) не найдено. Поэтому в ПЭМ магн. электронные линзы (ЭЛ), обладающие меньшими аберрациями, полностью вытеснили электростатические. Выпускаемые ПЭМ можно разделить на три группы: Э. м. высокого разрешения, упрощённые ПЭМ и Э. м. с повышенным ускоряющим напряжением.
ПЭМ с высокой разрешающей способностью (2—3 Å) — как правило, универсальные приборы многоцелевого назначения. С помощью дополнит. устройств и приставок в них можно наклонять объект в разных плоскостях на большие углы к оптич.

Рис. 1. Электронный микроскоп просвечивающего типа (ПЭМ): 1 электронная пушка; 2 — конденсорные линзы; a — линза объектива; 4 — проекц. линзы; 5 — световой микроскоп, дополнительно увеличивающий изображение, наблюдаемое на экране; 6 — тубус со смотровыми окнами; 7 — высоковольтный кабель; 8 — вакуумная система; 9 — пульт управления; 10 — стенд; 11 — высоковольтное питающее устройство; 12 — источник питания линз.
оси, нагревать, охлаждать, деформировать его, осуществлять рентгеновский структурный анализ, электронографич. исследования (см. Электронография) и др. Ускоряющее эл-ны напряжение достигает 100 кВ, регулируется ступенеобразно и отличается высокой стабильностью: за 1—3 мин оно изменяется не более чем на 1 — 2 миллионные доли от исходного значения. Величина ускоряющего напряжения определяет толщину объекта, к-рую можно «просветить» электронным пучком. В 100-киловольтных Э. м. изучают объекты толщиной от 10 до неск. тыс. Å.

Рис. 2. Оптич. схема ПЭМ: 1 — катод; 2 — фокусирующий цилиндр; 3 — анод; 4 — первый (короткофокусный) конденсор, создающий уменьшенное изображение источника эл-нов; 5 — второй (длиннофокусный) конденсор, к-рый переносит уменьшенное изображение источника эл-нов на объект; 6 — объект; 7 — апертурная диафрагма; 8 — объектив; 9, 10, 11 — система проекц. линз; 12 — катодолюминесцентный экран.
Изображение типичного ПЭМ с высокой PC приведено на рис. 1. В его оптич. системе (колонне) с помощью спец. вакуумной системы создаётся глубокий вакуум [давление до 10-6 мм рт. ст. (10-4 Па)]. Схема оптич. системы ПЭМ изображена на рис. 2. Пучок эл-нов, источником к-рых служит накалённый катод 1, формируется в электронной пушке и затем дважды фокусируется первым 4 и вторым 5 конденсорами, создающими на объекте электронное «пятно» малых размеров (при регулировке диаметр пятна может меняться от 1 до 20 мкм). После прохождения сквозь объект 6 часть эл-нов рассеивается и задерживается апертурной диафрагмой 7. Нерассеянные эл-ны проходят через отверстие диафрагмы и фокусируются объективом 8 в предметной плоскости промежуточной линзы. Здесь формируется первое увеличенное изображение. Последующие линзы создают второе, третье и т. д. изображения. Последняя проекционная линза 11 формирует изображение на флуоресцирующем экране 12, который светится под воздействием электронов. Увеличение Э. м. равно произведению увеличений всех линз. Степень и характер рассеяния электронов неодинаковы в различных точках объекта, т. к. толщина, плотность и хим. состав объекта меняются от точки к точке. Соответственно изменяется число эл-нов, прошедших через апертурную диафрагму, а следовательно, и плотность тока на изображении. Возникает амплитудный контраст, к-рый
преобразуется в световой контраст на экране. В случае тонких объектов превалирует фазовый контраст, вызываемый изменением фаз волн де Бройля, рассеянных в объекте и интерферирующих в плоскости изображения. Под экраном Э. м. расположен магазин с фотопластинками; при фотографировании экран убирается и эл-ны воздействуют на фотоэмульсионный слой. Изображение фокусируется плавным изменением тока, возбуждающего магн. поле объектива. Токи др. линз регулируют для изменения увеличения Э. м.
Упрощённые ПЭМ предназначены для науч. исследований, в к-рых не требуется высокая PC, а также при предварит. просмотрах объектов, в рутинных исследованиях, с учебной целью и т. п. Они более просты по конструкции (один конденсор и 2—3 линзы для увеличения изображения объекта), их отличают меньшее (60.— 80 кВ) ускоряющее напряжение и более низкая его стабильность. PC этих приборов — от 6 до 15 А.
ПЭМ с повышенным ускоряющим напряжением (до 200 кВ) предназначены для исследования более толстых объектов. Эти приборы отличаются конструкцией электронной пушки: в ней для обеспечения электрич. прочности и стабильности применяют высоковольтные ускорители с неск. ступенями ускорения. Магнитодвижущая сила линз больше, чем в 100-киловольтных ПЭМ, и сами линзы имеют увелич. габариты и вес.
Сверхвысоковольтные Э. м.
(СВЭМ) —крупногабаритные приборы высотой от 5 до 15 м, с ускоряющим напряжением 0,5—0,65; 1—1,5 и 3 MB. Для них строят спец. помещения. СВЭМ предназначены для исследования объектов толщиной до 1—10 мкм (104—105 Å). Эл-ны ускоряются в электростатич. ускорителе прямого действия (см. Высоковольтный ускоритель), расположенном в баке, заполненном электроизоляц. газом под давлением. Ведутся работы по созданию СВЭМ с линейным ускорителем, в к-ром эл-ны ускоряются до энергий выше 3 МэВ. В случае толстых объектов PC СВЭМ в 10—20 раз превосходит PC 100-киловольтных ПЭМ.
Растровые электронные микроскопы (РЭМ) с накаливаемым катодом предназначены для исследования массивных объектов с разрешением, существенно более низким, чем у ПЭМ,— от 50 до 200 Å. Ускоряющее напряжение в РЭМ можно регулировать в пределах от 1 до 30—50 кВ. Устройство РЭМ показано на рис. 3. При помощи двух или трёх ЭЛ на поверхность образца фокусируется узкий электронный зонд. Магн. отклоняющие катушки развёртывают зонд по заданной площади на объекте. При вз-ствии эл-нов зонда с объектом возникает
887

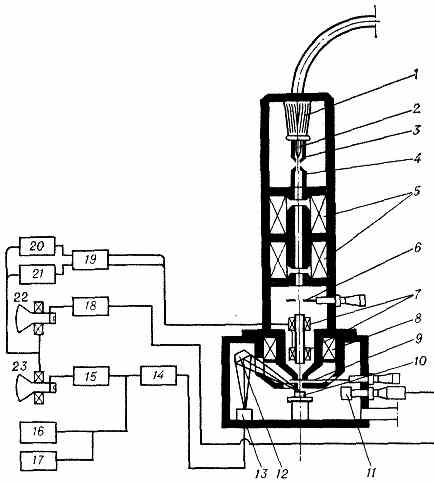
Рис. 3. Растровый электронный микроскоп (РЭМ): 1 — изолятор электронной пушки; 2 — накаливаемый V-образный катод; 3 — фокусирующий электрод; 4 — анод; 5 — конденсорные линзы; 6—диафрагма; 7—двухъярусная отклоняющая система; 8— объектив; 9 — диафрагма; 10 — объект; 11 — детектор вторичных эл-нов; 12 — крист. спектрометр; 13 — пропорциональный счётчик; 14 — предварительный усилитель; 15 —блок усиления; 16, 17 — аппаратура для регистрации рентг. излучения; 18 — блок усиления; 1» — блок регулировки увеличения; 20, 21 — блоки горизонтальной и вертикальной развёрток; 22, 23 — электронно-лучевые трубки.
несколько видов излучений (рис. 4) — вторичные и отражённые эл-ны; эл-ны, прошедшие сквозь объект (если он тонкий); рентгеновское излучение (тормозное и характеристическое); световое излучение и т. д. Любое из этих излучений может регистрироваться соответствующим детектором, преобразующим излучение в электрич. сигналы, к-рые после усиления подаются на электронно-лучевую трубку (ЭЛТ) и модулируют её пучок. Развёртка пучка ЭЛТ производится синхронно с развёрткой электронного зонда в РЭМ, и на экране ЭЛТ наблюдается увелич. изображение объекта (увеличение равно отношению высоты кадра на экране ЭЛТ к ширине сканируемой поверхности объекта). Фотографируют изображение непосредственно

Рис. 4. Схема регистрации информации об объекте, получаемой в РЭМ: 1 — первичный пучок эл-нов; 2 — детектор вторичных эл-нов; 3 — детектор рентг. излучения; 4 — детектор отражённых эл-нов; 5 — детектор светового излучения; 6 — детектор прошедших эл-нов; 7 — прибор для измерения наведённого на объекте электрич. потенциала; 8 — прибор для регистрации тока прошедших через объект эл-нов; 9 — прибор для регистрации тока поглощённых в объекте эл-нов.
с экрана ЭЛТ. Осн. достоинством РЭМ явл. высокая информативность прибора, обусловленная возможностью наблюдать изображение, используя сигналы разл. детекторов. С помощью РЭМ можно исследовать микрорельеф, распределение хим. состава по объекту, р — n-переходы, производить рентг. структурный анализ и мн. др. РЭМ применяется и в технологич. процессах (контроль дефектов микросхем и пр.).
Высокая для РЭМ PC реализуется при формировании изображения с
использованием вторичных эл-нов. Она находится в обратной зависимости от диаметра зоны, из к-рой эти эл-ны эмитируются. Размер зоны зависит от диаметра зонда, св-в объекта, скорости эл-нов первичного пучка и т. п. При большой глубине проникновения первичных эл-нов вторичные процессы, развивающиеся во всех направлениях,
увеличивают диаметр зоны и PC падает. Детектор вторичных эл-нов состоит из фотоэлектронного умножителя (ФЭУ) и электронно-фотонного преобразователя, осн. элементом к-рого явл. сцинтиллятор. Число вспышек сцинтиллятора пропорционально числу вторичных эл-нов, выбитых в данной точке объекта. После усиления в ФЭУ и в видеоусилителе сигнал модулирует пучок ЭЛТ. Величина сигнала зависит от топографии образца, наличия локальных электрич. и магн. микрополей, величины коэфф. вторичной электронной эмиссии, к-рый, в свою очередь, зависит от хим. состава образца в данной точке.
Отражённые эл-ны улавливаются полупроводниковым (кремниевым) детектором. Контраст изображения обусловлен зависимостью коэфф. отражения от угла падения первичного пучка и ат. номера элемента. Разрешение в изображении, получаемом «в отражённых эл-нах», ниже, чем в получаемом с помощью вторичных эл-нов (иногда на порядок величины). Из-за прямолинейности полёта эл-нов к коллектору информация об отд. участках, от к-рых нет прямого пути к коллектору, теряется (возникают тени).
Рентг. характеристич. излучение выделяется или рентг. крист. спектрометром (см. Спектральная аппаратура рентгеновская], или энергодисперсным датчиком — ПП детектором (обычно из чистого кремния, легированного Li). В первом случае рентг. кванты после отражения кристаллом спектрометра регистрируются газовым пропорциональным счётчиком, а во втором — сигнал, снимаемый с ПП пластины, усиливается малошумящей системой усиления. Сигнал модулирует пучок ЭЛТ, и на экране возникает картина распределения того или иного хим. элемента по поверхности объекта. На РЭМ производят локальный рентг. количеств. анализ: регистрируют число импульсов рентг. квантов от участка, на к-ром остановлен зонд, и сравнивают это число с эталонным (см. Спектральный анализ рентгеновский). Энергодисперсный датчик регистрирует все элементы от Na до U при высокой чувствительности. Крист. спектрометр с набором кристаллов с разл. межплоскостными расстояниями (см. Брэгга — Вульфа условие) может идентифицировать элементы от Be до U. Существ. недостаток РЭМ — большая длительность процесса «снятия» информации при исследовании объектов. Сравнительно высокую PC можно получить, используя электронный зонд достаточно малого диаметра. Но при этом уменьшается сила тока зонда, вследствие чего резко возрастает влияние дробового эффекта, снижающего отношение полезного сигнала к шуму. Чтобы отношение сигнал/шум не падало ниже заданного уровня, необходимо замедлить скорость сканирования для накопления в каждой точке объекта достаточно большого числа первичных эл-нов (и соответств. кол-ва вторичных). В результате высокая PC реализуется лишь при малых скоростях развёртки. Иногда один кадр формируется в течение 10—15 мин. РЭМ с автоэмиссионной пушкой обладают высокой для РЭМ PC (до 30 А). В автоэмиссионной пушке (как и в электронном проекторе) используется катод в форме острия, у вершины к-рого возникает сильное электрич. поле, вырывающее эл-ны из катода (см. Автоэлектронная эмиссия). Электронная яркость пушки с автоэмиссионным катодом в 103—104 раз выше, чем яркость пушки с накалённым
888
катодом. Соответственно увеличивается ток электронного зонда. Поэтому в РЭМ с автоэмиссионной пушкой осуществляют быстрые развёртки, а диаметр зонда уменьшают для повышения PC. Однако автоэмиссионный катод работает устойчиво лишь при сверхвысоком вакууме (10-7—10-9 Па), что усложняет конструкцию таких РЭМ.
Просвечивающие растровые Э. м. (ПРЭМ) обладают столь же высокой PC, как и ПЭМ. В этих приборах применяются автоэмиссионные пушки, обеспечивающие достаточно большой ток в зонде малого диаметра (2—3 Å). Диаметр зонда уменьшают две магн. линзы (рис. 5). Ниже объекта расположены детекторы — центральный и кольцевой. На первый попадают нерассеянные эл-ны, и после преобразования и усиления соответств. сигналов на экране ЭЛТ появляется т. н. светлопольное изображение. На кольцевом детекторе собираются рассеянные эл-ны, создающие т. н. темнопольное изображение. В ПРЭМ можно исследовать более толстые объекты, чем в ПЭМ, т. к. возрастание числа неупруго рассеянных эл-нов с толщиной

Рис. 5. Принципиальная схема просвечивающего растрового электронного микроскопа (ПРЭМ): 1— автозмиссионный катод; 2 — промежуточный анод; 3 — анод; 4 — отклоняющая Система для юстировки пучка; 5 - диафрагма «осветителя»; 6, 8 — отклоняющие системы для развёртки электронного зонда; 7 — магн. длиннофокусная линза; 9 — апертурная диафрагма; 10 — магн. объектив; 11 — объект; 12, 14 — отклоняющие системы; 13 — кольцевой коллектор рассеянных эл-нов; 15 — коллектор нерассеянных эл-нов; 1в — магн. спектрометр; 17 — отклоняющая система для отбора эл-нов с разл. потерями энергии; 18 — щель спектрометра; 19 — коллектор; ВЭ — вторичные эл-ны; h — рентг. излучение.
не влияет на разрешение (после объекта оптика в ПРЭМ отсутствует). С помощью анализатора энергии эл-ны, прошедшие сквозь объект, разделяются на упруго и неупруго рассеянные пучки. Каждый пучок попадает на свой детектор, и на ЭЛТ наблюдается соответств. изображение, содержащее дополнит. информацию о рассеивающих свойствах объекта. Высокое разрешение в ПРЭМ достигается при медленных развёртках, т. к. в зонде диаметром всего 2—3 Å ток получается слишком малым.
Э. м. для аналитических исследований. Сочетание в одном приборе принципов формирования изображения с неподвижным пучком (как в ПЭМ) и сканирования тонкого зонда по объекту позволило реализовать в таком Э. м. преимущества ПЭМ, РЭМ и ПРЭМ и обеспечить проведение широкого круга аналитич. исследований. В наст. время во многих ПЭМ предусмотрена возможность наблюдения объектов в растровом режиме (с помощью конденсорных линз и объектива, создающих уменьшенное изображение источника эл-нов, к-рое сканируется по объекту отклоняющими системами). Кроме изображения с неподвижным пучком на экране Э. м., получают растровые изображения на экранах ЭЛТ с использованием прошедших и вторичных эл-нов, характеристич. рентг. спектры и т. д. Оптич. система такого ПЭМ, расположенная после объекта, даёт возможность работать в режимах, неосуществимых в других приборах.
Эмиссионные Э. м. создают изображение объекта эл-нами, к-рые эмитирует сам объект при нагревании, бомбардировке первичным пучком эл-нов, освещении и при наложении сильного электрич. поля, вырывающего эл-ны из объекта. Эти приборы обычно имеют узкое целевое назначение.
Зеркальные Э. м. служат гл. обр. для визуализации электростатич. «потенциального рельефа» и магн. микрополей на поверхности объекта. Осн. электронно-оптич. элементом прибора явл. электронное зеркало, причём одним из электродов служит сам объект, к-рый находится под небольшим отрицат. потенциалом относительно катода пушки. Электронный пучок направляется в зеркало и отражается полем в непосредств. близости от поверхности объекта. Зеркало формирует на экране изображение «в отражённых пучках». Микрополя возле поверхности объекта перераспределяют эл-ны отражённых пучков, создавая контраст на изображении, визуализирующий эти микрополя.
