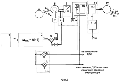
| (21), (22) Заявка: 2007109195/06, 12.03.2007 (24) Дата начала отсчета срока действия патента: 12.03.2007 (46) Опубликовано: 10.11.2008 (56) Список документов, цитированных в отчете о поиске: RU 2070649 C1, 20.12.1996. RU 2170914 C1, 20.07.2001. SU 1339282 A1, 23.09.1987. SU 1663218, 15.07.1991. US 2005045165 A, 03.03.2005. EP 1602817 B1, 07.12.2005. Адрес для переписки: 160000, г.Вологда, ул. Ленина, 15, ГОУ ВПО ВоГТУ | (72) Автор(ы): Александров Игорь Константинович (RU), Несговоров Евгений Валерьянович (RU) (73) Патентообладатель(и): ГОУ ВПО "Вологодский государственный технический университет" (ВоГТУ) (RU) | (54) СПОСОБ СТАБИЛИЗАЦИИ МИНИМАЛЬНОГО УДЕЛЬНОГО РАСХОДА ТОПЛИВА ДВИГАТЕЛЕМ ВНУТРЕННЕГО СГОРАНИЯ ТРАНСПОРТНОГО СРЕДСТВА С ЭЛЕКТРОМЕХАНИЧЕСКОЙ ТРАНСМИССИЕЙ И УСТРОЙСТВО ДЛЯ ЕГО ОСУЩЕСТВЛЕНИЯ (57) Реферат: Изобретение относится к области использования двигателей внутреннего сгорания в машинах и машинных агрегатах различного назначения с электромеханической трансмиссией. Способ стабилизации минимального удельного расхода топлива двигателем внутреннего сгорания за счет автоматического регулирования режима работы ДВС на основе обратной связи с элементами электромеханической трансмиссии, обеспечивающий работу движителя транспортного средства при заданном положении топливоподающего рабочего органа достигается путем задания значения частоты вращения вала двигателя, соответствующей минимальному удельному расходу топлива, измерении частоты вращения этого вала при изменяющемся внешнем моменте сопротивления, сравнении измеренной частоты вращения с заданным значением, усилении разностного сигнала и подаче его на вход управления током возбуждения генератора переменного тока, изменении его электромагнитного момента, приводящего последний в соответствие с моментом, развиваемым ДВС, одновременно измеряют напряжение на выходе накопителя электрической энергии, которое сравнивают с двумя предварительно установленными уровнями, при отклонении измеренного напряжения от установленных вырабатывают сигнал на отключение ДВС при превышении напряжения над предварительно заданным верхним уровнем, или на включение ДВС при уменьшении напряжения ниже предварительно заданного нижнего уровня, что обеспечивает работу ДВС в повторно-кратковременном режиме работы при неизменной заданной нагрузке (мощности) во время работы. Техническим результатом является стабилизация минимального удельного расхода топлива и оптимизация режима работы двигателя внутреннего сгорания при переменном характере нагрузки на движителе транспортного средства, снабженного электромеханической трансмиссией, а также упрощение конструкции транспортного средства. 2 н.п. ф-лы, 2 ил.  |
|